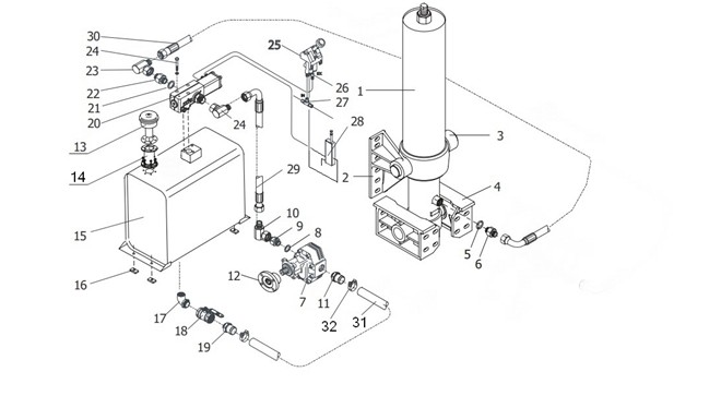
請按照上圖用油管和氣管将全部液壓元件連接進來。确保油管(軟管)長度足夠長,以免在舉升過程妨礙油缸的運動。組裝完成後沒有必要立即将氣體從油缸中排出,因為通過最初的幾">


請(qing)按照上圖用油(you)管和氣管将全(quán)部液壓元件連(lian)接進來。
确保油管(軟(ruǎn)管)長度足夠長(zhang),以免在舉升過(guo)程妨礙油缸的(de)運動。
組裝完成後沒(mei)有必要立即将(jiāng)氣體從油缸中(zhong)排出,因為通過(guò)最初的幾次舉(jǔ)升,空氣
将回自動排(pái)出。
•··•